状態遷移表の設計の検査
この例では、状態遷移表の順序モーダル ロジックが意図したように動作することを確認する方法を説明します。状態遷移表では、グラフィカル オブジェクトのメンテナンスが必要最小限で済む簡潔でコンパクトな形式でステート マシンをモデル化します。状態遷移表のロジックを調べるには、その表の内容を Stateflow® チャートまたは状態遷移マトリックスとして表示します。また、強調表示を使用して表内のロジックの基本フローをマークすることもできます。状態遷移表の詳細については、状態遷移表を使用した有限ステート マシンのモデル化を参照してください。
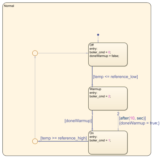
この例の状態遷移表には、ボイラーの温度を 2 つの指定値 reference_low と reference_high の間に維持するロジックが含まれています。ノーマルの動作中には、ボイラーはステート Off、Warmup、On のサイクルを繰り返します。この例の詳細については、状態遷移表を使用したバンバン制御器のモデル化を参照してください。

表を Stateflow チャートとして表示
状態遷移表のロジックをグラフィカルな形式で示す読み取り専用の Stateflow チャートを表示するには、[デバッグ] タブで [自動チャートの表示] をクリックします。あるいは、convertToChartを使用して、状態遷移表を Stateflow チャートに変換できます。

自動生成されたチャートには、状態遷移表内の最上位のステートのみが示されます。チャート階層の次のレベルにあるステートおよび遷移を表示するには、サブチャート Normal をダブルクリックします。

自動生成されたチャートが開いている状態で状態遷移表を変更すると、加えた変更内容がチャートに反映されます。
表を状態遷移マトリックスとして表示
状態遷移表がさまざまな入力条件にどのように応答するかを示す読み取り専用の状態遷移マトリックスを生成するには、[デバッグ] タブで [遷移マトリックス] をクリックします。

状態遷移マトリックスでは次のようになります。
各行は状態遷移表の中のステートを表します。ステートは状態遷移表と同じ順序で表示されます。ステートのサブセットのみを表示するには、[状態遷移マトリックス] ウィンドウの左上隅にある [フィルターの状態] ボックスで、ステート名を入力するか、ドロップダウン リストから選択します。
各列は、状態遷移表内の一意の条件またはイベントに対応します。列の順序は、各条件または各イベントに応答するステートの数によって決まります。マトリックスの左側にある条件は、右側にある条件よりも多くのステートに影響します。
各セルに、状態遷移表にある遷移のアクションと遷移先が一覧されます。空のセルは、条件またはイベントがステートに影響しないことを示します。空でないセルの左側にある空のセルはライト グレーで表示されます。行内の最後にある空でないセルの右側にある、空のセルはダーク グレーで表示されます。
各遷移の実行順序はセルの右上隅に表示されます。行内の遷移がマトリックスの列と同じ順序に従っている場合、実行順序は青で表示されます。それ以外の場合、実行順序は赤で表示されます。
ステート名、条件、アクション、遷移先はハイパーリンクになっています。対応するステート、条件、アクションまたは遷移先を状態遷移表で強調表示するには、これらのハイパーリンクのいずれかをクリックします。
状態遷移マトリックスが開いている状態で状態遷移表を変更しても、加えた変更内容はマトリックスに反映されません。変更内容を表示するには、マトリックスを閉じて再生成します。
ロジックの基本フローの強調表示
状態遷移表内のロジックの基本フローを表す一連の遷移をマークするには、各遷移セルを右クリックし、[主要な遷移としてマーク] を選択します。たとえば、ボイラーのノーマルの動作を示す Off、Warmup、On の各ステート間の遷移をマークできます。赤色の境界線は主要な遷移セルを示します。

自動生成されたチャートで、主要な遷移が青で強調表示されます。

この強調表示は MATLAB® セッションをまたがって維持されます。強調表示を解除するには、各遷移セルを右クリックし、[主要な遷移としてマーク] チェック ボックスをオフにします。