dfilt.df1t
Discrete-time, direct-form I transposed filter
Syntax
hd = dfilt.df1t(b,a)
hd = dfilt.df1t
Description
hd = dfilt.df1t(b,a) returns
a discrete-time, direct-form I transposed filter object hd,
with numerator coefficients b and denominator coefficients a.
Make this filter a fixed-point or single-precision filter by
changing the value of the Arithmetic property
for the filter hd as follows:
To change to single-precision filtering, enter
set(hd,'arithmetic','single');
To change to fixed-point filtering, enter
set(hd,'arithmetic','fixed');
hd = dfilt.df1t returns
a default, discrete-time, direct-form I transposed filter object hd,
with b=1 and a=1. This filter
passes the input through to the output unchanged.
Note
The leading coefficient of the denominator a(1) cannot
be 0. To allow you to change the arithmetic setting to fixed or single, a(1) must
be equal to 1.
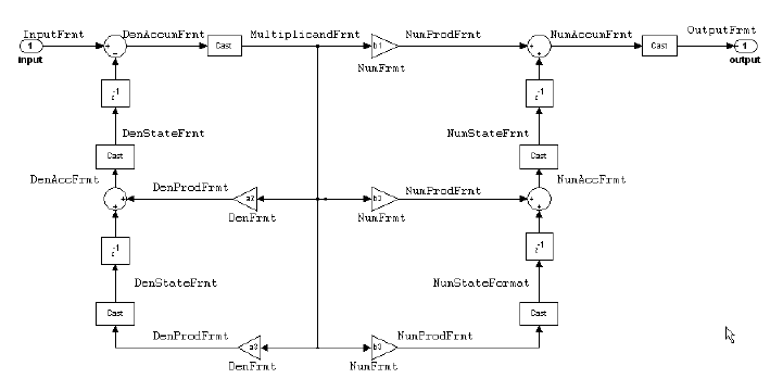
Fixed-Point Filter Structure
The following figure shows the signal flow for the transposed
direct-form I filter implemented by dfilt.df1t.
To help you see how the filter processes the coefficients, input,
and states of the filter, as well as numerical operations, the figure
includes the locations of the formatting objects within the signal
flow.

Notes About the Signal Flow Diagram
To help you understand where and how the filter performs fixed-point arithmetic during filtering, the figure shows various labels associated with data and functional elements in the filter. The following table describes each label in the signal flow and relates the label to the filter properties that are associated with it.
The labels use a common format — a prefix followed by the letters “frmt” (format). In this use, “frmt” means the word length and fraction length associated with the filter part referred to by the prefix.
For example, the InputFrmt label refers to the word length and
fraction length used to interpret the data input to the filter. The
format properties InputWordLength and InputFracLength (as
shown in the table) store the word length and the fraction length
in bits. Or consider NumFrmt, which refers to the word and fraction
lengths (CoeffWordLength, NumFracLength)
associated with representing filter numerator coefficients.
Signal Flow Label | Corresponding Word Length Property | Corresponding Fraction Length Property | Related Properties |
|---|---|---|---|
DenAccumFrmt |
|
|
|
DenFrmt |
|
|
|
DenProdFrmt |
|
|
|
DenStateFrmt |
|
|
|
InputFrmt |
|
| None |
Multiplicandfrmt |
|
|
|
NumAccumFrmt |
|
|
|
NumFrmt |
|
|
|
NumProdFrmt |
|
|
|
NumStateFrmt |
|
|
|
OutputFrmt |
|
|
|
Most important is the label position in the diagram, which identifies where the format applies.
As one example, look at the label DenProdFrmt, which always
follows a denominator coefficient multiplication element in the signal
flow. The label indicates that denominator coefficients leave the
multiplication element with the word length and fraction length associated
with product operations that include denominator coefficients. From
reviewing the table, you see that the DenProdFrmt refers to the properties ProdWordLength, ProductMode and DenProdFracLength that
fully define the denominator format after multiply (or product) operations.
Properties
In this table you see the properties associated with df1t implementation
of dfilt objects.
Note
The table lists all the properties that a filter can have. Many of the properties are dynamic, meaning they exist only in response to the settings of other properties. You might not see all of the listed properties all the time. To view all the properties for a filter at any time, use
get(hd)
hd is
a filter.Property Name | Brief Description |
|---|---|
| Determines how the accumulator outputs stored values.
Choose from full precision ( |
| Sets the word length used to store data in the accumulator/buffer. |
| Defines the arithmetic the filter uses. Gives you the
options |
| Specifies whether to cast numeric data to the appropriate accumulator format (as shown in the signal flow diagrams) before performing sum operations. |
| Specifies whether the filter automatically chooses the
proper fraction length to represent filter coefficients without overflowing.
Turning this off by setting the value to |
| Specifies the word length to apply to filter coefficients. |
| Specifies the fraction length used to interpret data
in the accumulator used to hold the results of sum operations. You
can change the value for this property when you set |
| Set the fraction length the filter uses to interpret
denominator coefficients. |
| Holds the denominator coefficients for the filter. |
| Specifies how the filter algorithm interprets the results
of product operations involving denominator coefficients. You can
change this property value when you set |
| Specifies the fraction length used to interpret the states associated with denominator coefficients in the filter. |
| Describes the signal flow for the filter object, including all of the active elements that perform operations during filtering — gains, delays, sums, products, and input/output. |
| Specifies the fraction length the filter uses to interpret input data. |
| Specifies the word length applied to interpret input data. |
| Sets the fraction length for values (multiplicands) used in multiply operations in the filter. |
| Sets the word length applied to the values input to a multiply operation (the multiplicands). |
| Specifies how the filter algorithm interprets the results
of addition operations involving numerator coefficients. You can change
the value of this property after you set |
| Holds the numerator coefficient values for the filter. |
| Sets the fraction length used to interpret the value of numerator coefficients. |
| Specifies how the filter algorithm interprets the results
of product operations involving numerator coefficients. Available
to be changed when you set |
| For IIR filters, this defines the binary point location applied to the numerator states of the filter. Specifies the fraction length used to interpret the states associated with numerator coefficient operations in the filter. |
| Determines how the filter interprets the filter output
data. You can change the value of |
| Sets the mode the filter uses to scale the filtered data for output. You have the following choices:
|
| Determines the word length used for the output data. |
| Sets the mode used to respond to overflow conditions
in fixed-point arithmetic. Choose from either |
| Determines how the filter handles the output of product
operations. Choose from full precision ( |
| Specifies the word length to use for multiplication operation
results. This property becomes writable (you can change the value)
when you set |
| Specifies whether to reset the filter states and memory
before each filtering operation. Lets you decide whether your filter
retains states from previous filtering runs. |
| Sets the mode the filter uses to quantize numeric values when the values lie between representable values for the data format (word and fraction lengths).
The choice you make affects only the accumulator and output arithmetic. Coefficient and input arithmetic always round. Finally, products never overflow — they maintain full precision. |
| Specifies whether the filter uses signed or unsigned fixed-point coefficients. Only coefficients reflect this property setting. |
| Setting autoscaling for filter states to |
| This property contains the filter states before, during, and after filter operations. States act as filter memory between filtering runs or sessions. |
| Sets the word length used to represent the filter states. |
Examples
Specify a second-order direct-form I transposed filter structure
for a dfilt object, hd, with
the following code:
b = [0.3 0.6 0.3]; a = [1 0 0.2]; hd = dfilt.df1t(b,a); % Convert filter to single-precision arithmetic set(hd,'arithmetic','single')
Version History
Introduced in R2011a