このページの内容は最新ではありません。最新版の英語を参照するには、ここをクリックします。
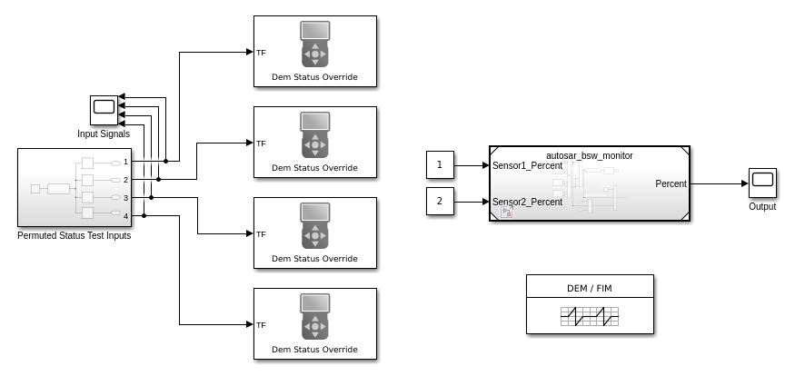
Dem Status Override
ライブラリ:
AUTOSAR Blockset /
Classic Platform /
Basic Software /
Diagnostic Event Manager (Dem)
説明
Dem Status Override ブロックは、Diagnostic Service Component ブロックでシミュレートした AUTOSAR イベントの診断ステータスを設定するように構成できます。このステータス値は、Unified Diagnostic Services (UDS) 規格に従って構成できます。具体的には、このブロックを使用して、モデル内の他のイベントの動作に関係なく、特定のイベントに対する GetEventStatus 呼び出しの戻り値を設定できます。シミュレーション中にイベント ステータスを変更しようとするその他のブロックは無視されます。このブロックでは、特定の動作をテストするための予測可能なエントリポイントを、コンポーネント モデルのカバレッジをすばやく取得するための低コストの方法として使用できます。
例
パラメーター
拡張機能
バージョン履歴
R2022a で導入

