dfilt.dfasymfir
Discrete-time, direct-form antisymmetric FIR filter
Syntax
hd = dfilt.dfasymfir(b)
hd = dfilt.dfasymfir
Description
hd = dfilt.dfasymfir(b) returns
a discrete-time, direct-form, antisymmetric FIR filter object hd,
with numerator coefficients b.
Make this filter a fixed-point or single-precision filter by
changing the value of the Arithmetic property
for the filter hd as follows:
To change to single-precision filtering, enter
set(hd,'arithmetic','single');
To change to fixed-point filtering, enter
set(hd,'arithmetic','fixed');
hd = dfilt.dfasymfir returns
a default, discrete-time, direct-form, antisymmetric FIR filter object hd,
with b=1. This filter passes the input through
to the output unchanged.
Note
Only the coefficients in the first half of vector b are
used because dfilt.dfasymfir assumes the coefficients
in the second half are antisymmetric to those in the first half. For
example, in the figure coefficients, b(4) = -b(3),
b(5) = -b(2), and b(6) =
-b(1).
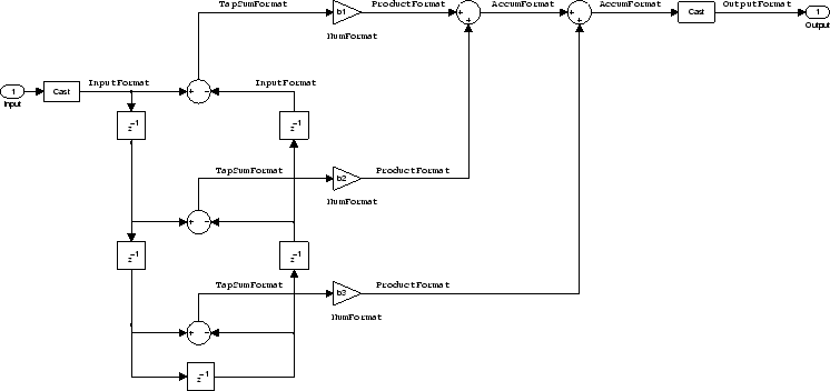
Fixed-Point Filter Structure
The following figure shows the signal flow for the odd-order
antisymmetric FIR filter implemented by dfilt.dfasymfir.
The even-order filter uses similar flow. To help you see how the filter
processes the coefficients, input, and states of the filter, as well
as numerical operations, the figure includes the locations of the
formatting objects within the signal flow.

Notes About the Signal Flow Diagram
To help you understand where and how the filter performs fixed-point arithmetic during filtering, the figure shows various labels associated with data and functional elements in the filter. The following table describes each label in the signal flow and relates the label to the filter properties that are associated with it.
The labels use a common format — a prefix followed by the word “format.” In this use, "format" means the word length and fraction length associated with the filter part referred to by the prefix.
For example, the InputFormat label refers to the word length
and fraction length used to interpret the data input to the filter.
The format properties InputWordLength and InputFracLength (as
shown in the table) store the word length and the fraction length
in bits. Or consider NumFormat, which refers to the word and fraction
lengths (CoeffWordLength, NumFracLength)
associated with representing filter numerator coefficients.
Signal Flow Label | Corresponding Word Length Property | Corresponding Fraction Length Property | Related Properties |
|---|---|---|---|
AccumFormat |
|
| None |
InputFormat |
|
| None |
NumFormat |
|
|
|
OutputFormat |
|
| None |
ProductFormat |
|
| None |
TapSumFormat |
|
|
|
Most important is the label position in the diagram, which identifies where the format applies.
As one example, look at the label ProductFormat, which always
follows a coefficient multiplication element in the signal flow. The
label indicates that coefficients leave the multiplication element
with the word length and fraction length associated with product operations
that include coefficients. From reviewing the table, you see that
the ProductFormat refers to the properties ProductFracLength and ProductWordLength that
fully define the coefficient format after multiply (or product) operations.
Properties
In this table you see the properties associated with an antisymmetric
FIR implementation of dfilt objects.
Note
The table lists all the properties that a filter can have. Many of the properties are dynamic, meaning they exist only in response to the settings of other properties. You might not see all of the listed properties all the time. To view all the properties for a filter at any time, use
get(hd)
where hd is a filter.
Name | Values | Description |
|---|---|---|
| Any positive or negative integer number of bits [27] | Specifies the fraction length used to interpret data output by the accumulator. |
| Any integer number of bits[33] | Sets the word length used to store data in the accumulator. |
| fixed for fixed-point filters | Setting this to |
| [true], false | Specifies whether the filter automatically chooses the
proper fraction length to represent filter coefficients without overflowing.
Turning this off by setting the value to |
| Any integer number of bits [16] | Specifies the word length to apply to filter coefficients. |
| [FullPrecision], SpecifyPrecision | Controls whether the filter automatically sets the output
word and fraction lengths, product word and fraction lengths, and
the accumulator word and fraction lengths to maintain the best precision
results during filtering. The default value, |
| Any positive or negative integer number of bits [15] | Specifies the fraction length the filter uses to interpret
input data. Also controls |
| Any integer number of bits [16] | Specifies the word length applied to interpret input
data. Also determines |
| Any positive or negative integer number of bits [ | Sets the fraction length used to interpret the numerator coefficients. |
| Any positive or negative integer number of bits [29] | Determines how the filter interprets the filter output
data. You can change the value of |
| Any integer number of bits [33] | Determines the word length used for the output data.
You make this property editable by setting |
| saturate, [wrap] | Sets the mode used to respond to overflow conditions
in fixed-point arithmetic. Choose from either |
| Any positive or negative integer number of bits [ | Specifies the fraction length to use for multiplication
operation results. This property becomes writable (you can change
the value) when you set |
| Any integer number of bits [33] | Specifies the word length to use for multiplication operation
results. This property becomes writable (you can change the value)
when you set |
| [ | Sets the mode the filter uses to quantize numeric values when the values lie between representable values for the data format (word and fraction lengths).
The choice you make affects only the accumulator and output arithmetic. Coefficient and input arithmetic always round. Finally, products never overflow — they maintain full precision. |
| [true], false | Specifies whether the filter uses signed or unsigned fixed-point coefficients. Only coefficients reflect this property setting. |
|
| Contains the filter states before, during, and after
filter operations. States act as filter memory between filtering runs
or sessions. The states use |
Examples
Specify a fifth-order direct-form antisymmetric FIR filter structure for a
dfilt object, hd, with the following
code:
b = [-0.008 0.06 -0.44 0.44 -0.06 0.008]; hd = dfilt.dfasymfir(b);
Version History
Introduced in R2011a